La obtención de formaldehído con el uso de evaporador multi-funcional es el más novedoso proceso en plantas con catalizadores de plata. Este sistema de evaporador multi-funcional se ha investigado y desarrollado con plena independencia por el equipo de expertos de Helipont. Nuestro proceso patentado utiliza dos torres de absorción completamente diseñadas por nosotros, las cuales tienen la capacidad de producción de formaldehído 37-55%. Este proceso se recomienda a clientes que necesitan de formaldehído de alta concentración. Desde 2010 a la fecha, hemos fabricado varias docenas de plantas de este tipo, las cuales trabajan con gran estabilidad, ocupan menos espacio y cuentan con capacidad de 60TPD-400TPD.
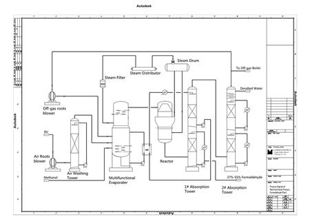
En primer lugar, el aire accede al evaporador multi-funcional después de los procesos de filtración, lavado y calentamiento. Luego, el vapor entra al evaporador. Posteriormente los gases de combustión de la torre de absorción #2 se envían al evaporador. Finalmente, el metanol líquido filtrado entra al evaporador. Estos 4 tipos de gas se someten a diferentes procesos en el interior del evaporador, los cuales incluyen burbujeo, calentamiento, evaporación, mezcla, separación y calentamiento para la obtención de gas cuaternario. Para este procesos se utiliza una solución de formaldehído con el propósito de calentar el metanol hasta el punto de evaporarlo, lo cual ahorra vapor de agua. El gas cuaternario que ya se había obtenido, se somete a reacción redox para de esta forma obtener gas de formaldehído. Este gas también contiene vapor, nitrógeno, oxígeno e hidrógeno, por lo que necesita enviarse al siguiente proceso de absorción, obteniendo así una solución de formaldehído.
Especificaciones de los productos| Componente | Índice |
| Formaldehído | 37-55% |
| Metanol | ≤1 wt. % |
| Ácido fórmico | ≤0.01 g/100 mL |
| Cloruro | ≤0.0025 g/100 mL |
| Cenizas | ≤0.01 g/100 mL |
| Particular | Índice | Aclaración |
| Materias primas y auxiliares | ||
| Metanol(99.5%) | 0.445 toneladas por tonelada de formalina a 37% | Expectativa:442 ton |
| Catalizador (Plata) | Según la capacidad | |
| Servicios públicos | ||
| Agua de enfriamiento en circulación | 40 toneladas por tonelada de formalina a 37% | |
| Agua desalinizada | Según el proceso | |
| Energía eléctrica (Voltaje:415/250V; Frecuencia 50±0.5Hz) | 28 KWh por tonelada de formalina a 37% | Con transformador 200kvA |
| Vapor para el arranque (0.2Mpa) | 900kg/h | Necesita 3~4hrs |
| Vapor exportado como derivado (0.25MPa) | 150-200kg por tonelada de formalina a 37% | Sin la caldera de recirculación de gases |
| Aire instrumental (P=0.5-0.7MPa(G)) | Según la capacidad |
Proyectos en los que hemos trabajado
Helipont es una empresa que se dedica a ofrecer a proyectos EPC que incluyen la implementación de ingeniería, gestión de compras y construcción de plantas químicas productoras de formaldehído y sus derivados. Nos desarrollamos y concentramos en dos áreas específicas: equipo químico y comercio de productos químicos. Los procesos de producción de formaldehído por catalizadores de plata que hemos desarrollado, además del equipo auxiliar relacionado, han sido implementados con gran éxito por productores químicos de renombre internacional. Nuestras soluciones les han ayudado a reducir costos significativamente y a manejar derivados de manera segura y efectiva.
Más