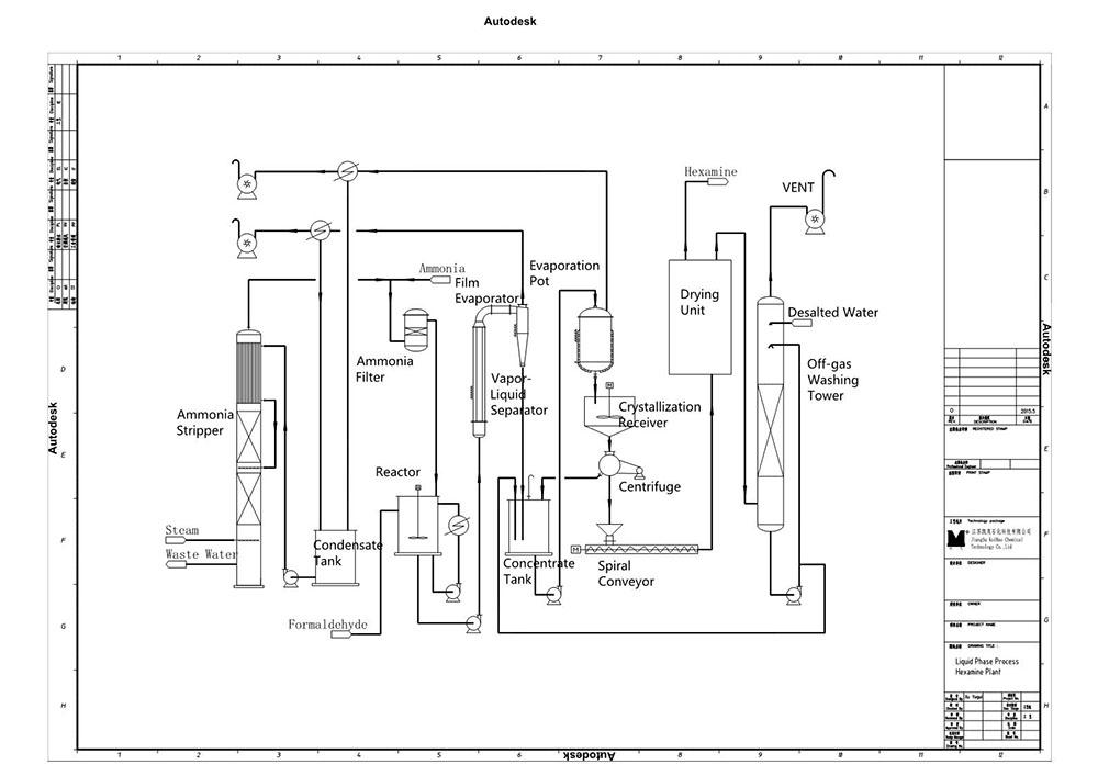
En el proceso de reacción en fase líquida se utiliza una solución de formaldehído al 37% y amonio. Posterior a la mezcla de ambos compuestos, esta solución se deshidrata por evaporación. El siguiente paso es utilizar la centrífuga y el dispositivo de secado con la finalidad de obtener hexamina. Este proceso es avanzado y al mismo tiempo sencillo de realizar. Debe tomarse en cuenta que debido al proceso de deshidratación por evaporación, el periodo de cristalización es prologando, dando como resultado partículas de urotropina más grandes.
| Ítem | Superior | Primer grado | Acceptable |
| Pureza % ≥ | 99.3 | 99 | 98 |
| Humedad % ≤ | 0.5 | 1 | |
| Cenizas % ≤ | 0.03 | 0.05 | 0.08 |
| Apariencia de la solución acuosa | Aceptable | - | |
| Metales pesados Pb2+ % ≤ | 0.001 | - | |
| Cloruro Cl- % ≤ | 0.015 | - | |
| Sulfato SO42- % ≤ | 0.02 | - | |
| Amonio NH4+ % ≤ | 0.001 | - |
| Particular | Unidad | Índice | Aclaración |
| Formaldehído (37%) | t | 3.5~3.6 | |
| Amonio (100%) | kg | 530~550 | |
| Agua de enfriamiento en circulación | t | 250~300 | Temperatura del agua≤25℃P≥0.4MPa |
| Vapor | t | 7.0~8.0 | P≥0.4MPa |
| Electricidad | kW·h | 180 | 380/220V 50Hz |
| Agua desmineralizada | t | 1~2 | De acuerdo a los estándares de agua portable |
Proyectos en los que hemos trabajado n
Helipont es una empresa que se dedica a ofrecer a proyectos EPC que incluyen la implementación de ingeniería, gestión de compras y construcción de plantas químicas productoras de formaldehído y sus derivados. Nos desarrollamos y concentramos en dos áreas específicas: equipo químico y comercio de productos químicos. Los procesos de producción de formaldehído por catalizadores de plata que hemos desarrollado, además del equipo auxiliar relacionado, han sido implementados con gran éxito por productores químicos de renombre internacional. Nuestras soluciones les han ayudado a reducir costos significativamente y a manejar derivados de manera segura y efectiva.
Más